Sơ đồ thủy lực và nguyên lý hoạt động của xe nâng hàng

sao sao sao sao sao
Doanh nghiệp 01/05/2016 08:07

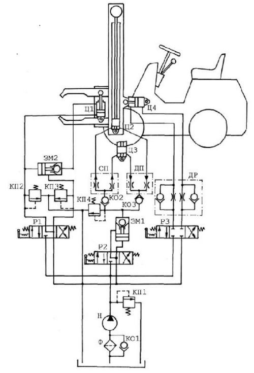
Các van phân phối đảm bảo sự điều khiển xe nâng làm việc.

 

So-do-thuy-luc-va-nguyen-ly-hoat-dong-1
 

Với mạch thủy lực của xe nâng hàng, chất lỏng công tác (hay chất lỏng làm việc – dầu thủy lực) được bơm thủy lực Н (Tiếng Nga là: насос) hút từ thùng chứa dầu, đi qua bộ lọc thủy lực Ф (Tiếng Nga: фильтр), đi qua máy bơm và thông qua các van phân phối Р1, Р2 và Р3 (Tiếng Nga: распределитель) đi vào hệ thống thủy lực của xe nâng. 

Cơ cấu kẹp thủy lực

Cơ cấu kẹp thủy lực bao gồm các thiết bị thủy lực sau: Van phân phối dạng con trượt Р1 (золотниковая распределитель), khóa thủy lực ЗМ2 (гидрозамок), và 2 van an toàn КП2 và КП3 (предохранительный клапан). Đường ống dẫn thủy lực điều khiển khóa thủy lực ЗМ2 (hay còn gọi là van 1 chiều có điều khiển) được nối với van phân phối P1. Khi con trượt của van phân phối P1 ở vị trí trung hòa (vị trí công tác giữa) đường điều khiển của khóa thủy lực ЗМ2 thông với thùng chứa. Bố trí như vậy đảm bảo tránh khỏi khả năng chất lỏng công tác thoát từ phần trên của xilanh thủy lực Ц1(гидроцилиндр) ra đường ống xả, có nghĩa là tránh làm giảm lực kẹp tải trọng của kẹp thủy lực.

Khi van phân phối P1 ở vị trí làm việc bên trái, chất lỏng công tác từ máy bơm đổ vào khoang dưới của xilanh thủy lực Ц1. Đồng thời áp suất chất lỏng mở khóa thủy lực ЗМ2 cho phép chất lỏng chảy từ khoang trên của xilanh thủy lực Ц1 về thùng chứa. Và kẹp thủy lực được nhả ra. Khi van phân phối P1 ở vị trí công tác bên phải chất lỏng công tác từ khoang trên của xilanh thủy lực Ц1 đi qua khóa thủy lực ЗМ2, khi đó khóa thủy lực làm việc như 1 van 1 chiều. Và chất lỏng công tác từ khoang dưới của xilanh Ц1 đổ về thùng chứa. Kẹp thủy lực kẹp tải trọng.

So-do-thuy-luc-va-nguyen-ly-hoat-dong-2

Sơ đồ thủy lực xe nâng hàng

 

 

Các van an toàn КП2 và КП3 phòng ngừa hệ thống kẹp thủy lực khỏi sự quá tải trong mối quan hệ với lưu lượng chất lỏng đổ vào đường ống thủy lực này hoặc đường ống thủy lực khác.

Bộ phận nâng và hạ cơ cấu kẹp thủy lực

Bộ phận này bao gồm các thiết bị: hai xilanh tác động đơn giống nhau Ц2 và Ц3, hai xilanh này hoạt động thông qua bộ chia dòng ДП (делитель потока) và bộ tổng hợp dòng СП (сумматор потока) đảm bảo tải trọng nằm ngang khi nâng lên và hạ xuống. Hai xilanh được phân bố trong hai trụ nâng trái phải. Khóa thủy lực ЗМ1 có tác dụng loại bỏ khả năng tự hạ xuống của tải trọng (xilanh tự trượt). Van КП4 có tác dụng tạo áp suất trong đường ống dẫn nhằm phòng ngừa hệ thống thủy lực khỏi sự phá hủy trong trường hợp tải trọng được nâng lên vượt quá trọng lượng cho phép. Khi van phân phối P2 ở vị trí công tác bên trái, chất lỏng đi qua bộ chia dòng ДП vào xilanh Ц2 và Ц3 và tải trọng được nâng lên. Khi đó khóa thủy lực ЗМ1 làm việc như một van một chiều.

Khi van phân phối ở vị trí công tác bên phải: khóa thủy lực mở ra rót chất lỏng từ cácxilanh về thùng chứa. Bộ phận kẹp thủy lực dưới tác động của trọng lượng tải trọng tự hạ xuống (trường hợp khi bốc dỡ hàng hóa).

Bộ phận dịch chuyển ngang cơ cấu kẹp thủy lựcXilanh Ц4 có tác dụng dịch chuyển kẹp thủy lực theo phương ngang. Dưới sự điều khiển van phân phối ba vị trí công tác P3 ở các vị trí công tác khác nhau cho hiệu quả điều khiển sự dịch chuyển của xilanh Ц4.Tổ hợp van tiết lưu kết hợp van một chiều ДР có tác dụng điều khiển tốc độ dịch chuyển kẹp thủy lực theo phương ngang. Điều khiển vận tốc thực hiện khi điều tiết lưu lượng chất lỏng tại đầu ra hoặc đầu vào xilanh thủy lực Ц4. Van КП1 có công dụng phòng ngừa hệ thống thủy lực khỏi sự quá tải. Van một chiều KO1 cần thiết cho việc chất lỏng công tác tự do chảy vòng qua bộ lọc thủy lực Ф trong trường hợp bộ lọc bị tắc, hỏng hoặc quá hạn sử dụng cần thay thế

Ý kiến của bạn

Bình luận

Công ty CP Thông tin tín hiệu Đường sắt Đà Nẵng: “Chủ động - Đổi mới - An toàn” trong quản lý, bảo trì thông tin tín hiệu đường sắt

Công ty CP Thông tin tín hiệu Đường sắt Đà Nẵng: “Chủ động - Đổi mới - An toàn” trong quản lý, bảo trì thông tin tín hiệu đường sắt

Năm 2025, Công ty CP Thông tin tín hiệu Đường sắt Đà Nẵng tiếp tục ghi dấu một giai đoạn nỗ lực bền bỉ và chuyển biến tích cực trong công tác quản lý, bảo trì hệ thống thông tin tín hiệu, góp phần quan trọng vào việc bảo đảm an toàn chạy tàu và giao thông đường sắt quốc gia.

Doanh nghiệp
Đường sắt qua Thanh Hóa ngày càng êm thuận, an toàn nhờ những giải pháp đồng bộ

Đường sắt qua Thanh Hóa ngày càng êm thuận, an toàn nhờ những giải pháp đồng bộ

  Trên tuyến đường sắt quốc gia qua địa bàn tỉnh Thanh Hóa, chất lượng hạ tầng và điều kiện chạy tàu ngày càng được nâng cao. Cùng với đó, số lượng lối đi tự mở qua đường sắt từng bước được thu hẹp, cảnh quan dọc tuyến được chỉnh trang theo hướng xanh – sạch – đẹp, góp phần bảo đảm an toàn chạy tàu và tạo diện mạo khang trang cho hành lang đường sắt.

Doanh nghiệp
Hơn 7.000 người đi bộ từ thiện Đinh Thiện Lý quyên góp 2,3 tỷ đồng giúp đỡ người nghèo

Hơn 7.000 người đi bộ từ thiện Đinh Thiện Lý quyên góp 2,3 tỷ đồng giúp đỡ người nghèo

Chương trình đi bộ từ thiện Đinh Thiện Lý thu hút hơn 7.000 người đi bộ đã quyên góp được 2,3 tỷ đồng nhằm hỗ trợ xây dựng, sửa chữa nhà tình nghĩa, hỗ trợ vốn sinh kế, trao tặng phương tiện mưu sinh… cho người nghèo có hoàn cảnh khó khăn.

Doanh nghiệp
Công ty CP Quản lý bảo trì ĐTNĐ số 1 với công tác đảm bảo an toàn giao thông đường thủy

Công ty CP Quản lý bảo trì ĐTNĐ số 1 với công tác đảm bảo an toàn giao thông đường thủy

Công ty CP Quản lý bảo trì đường thủy nội địa số 1 là đơn vị có truyền thống, kinh nghiệm lâu năm trong công tác quản lý bảo trì, đảm bảo an toàn giao thông đường thủy.

Doanh nghiệp
Nỗ lực bảo đảm luồng tuyến đường thủy sông Đuống, Cầu thông suốt, an toàn

Nỗ lực bảo đảm luồng tuyến đường thủy sông Đuống, Cầu thông suốt, an toàn

Với vai trò quản lý bảo trì các tuyến đường thủy quốc gia sông Đuống, Cầu, Lục Nam..., Công ty cổ phần Quản lý đường sông số 4 luôn chủ động, nỗ lực để bảo đảm giao thông thủy thông suốt, an toàn.

Doanh nghiệp
Chủ xe nên biết: Hai địa chỉ đăng kiểm ôtô thuận tiện tại tỉnh Sơn La

Chủ xe nên biết: Hai địa chỉ đăng kiểm ôtô thuận tiện tại tỉnh Sơn La

Các chủ xe ôtô trên địa bàn tỉnh Sơn La hoặc địa phương khác khi đến Sơn La rất thuận tiện giao thông khi lựa chọn Trung tâm đăng kiểm xe cơ giới 26-01D và Trung tâm đăng kiểm 26-03D để kiểm định phương tiện.

Doanh nghiệp